Documentations          MOTOS ANCIENNES

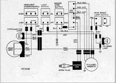
Documentation Suzuki PE 250

Carburateur Suzuki PE250

Carburateur

Kick

Magnéto

 

Passage du faisceau électrique

Détail du faisceau